
|
NO
|
零件名稱
|
A41Y-160材料
|
A41Y-160P材料
|
A41Y-160R材料
|
|
1
|
法蘭
|
35/35CrMoA
|
2Cr13
|
1Cr18Ni9Ti
|
|
2
|
閥座
|
2Cr13
|
1Cr18Ni9Ti
|
1Cr18Ni12Mo2Ti
|
|
3
|
閥體
|
35/40
|
1Cr18Ni9Ti
|
1Cr18Ni12Mo2Ti
|
|
4
|
閥瓣
|
2Cr13
|
1Cr18Ni9Ti
|
1Cr18Ni12Mo2Ti
|
|
5
|
導向套
|
2Cr13
|
1Cr18Ni9Ti
|
1Cr18Ni12Mo2Ti
|
|
6
|
彈簧
|
50CrVA
|
50CrVA包覆氟塑料
|
50CrVA包覆氟塑料
|
|
7
|
閥桿
|
2Cr13
|
1Cr18Ni9Ti
|
1Cr18Ni12Mo2Ti
|
|
8
|
閥蓋
|
ZG230-450
|
1Cr18Ni9Ti
|
1Cr18Ni9Ti
|
|
9
|
調整螺桿
|
45
|
2Cr13
|
2Cr13
|
|
10
|
閥帽
|
ZG200-400
|
1Cr18Ni9Ti
|
1Cr18Ni9Ti
|
|
|
閥座、閥瓣密封面
|
堆焊Co基硬質合金
|
||
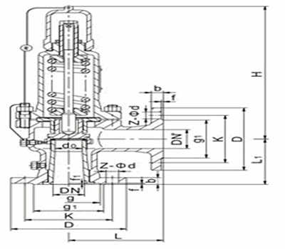
|
型號
|
公稱
通徑 |
do
|
d
|
M
|
D
|
K
|
Z-?d
|
b
|
d1
|
M1
|
D1
|
K1
|
Z1-?d1
|
b1
|
L
|
L1
|
≈H
|
|
A42Y-160
單法蘭 |
15
|
8
|
20
|
M24×2
|
95
|
60
|
3-18
|
20
|
/
|
M33×2
|
36
|
/
|
/
|
/
|
50
|
80
|
85
|
|
20
|
10
|
25
|
M27×2
|
95
|
60
|
3-18
|
20
|
/
|
M33×2
|
48
|
/
|
/
|
/
|
50
|
80
|
85
|
|
|
25
|
12
|
28
|
M33×2
|
105
|
68
|
3-18
|
20
|
/
|
M33×2
|
48
|
/
|
/
|
/
|
50
|
80
|
85
|
|
|
A42Y-160
|
10
|
8
|
18
|
M24×2
|
95
|
60
|
3-18
|
20
|
29
|
M42×2
|
115
|
80
|
4-18
|
22
|
95
|
100
|
261
|
|
15
|
8
|
20
|
M24×2
|
95
|
60
|
3-18
|
20
|
29
|
M42×2
|
115
|
80
|
4-18
|
22
|
95
|
100
|
261
|
|
|
20
|
10
|
27
|
M33×2
|
105
|
68
|
3-18
|
20
|
29
|
M42×2
|
115
|
80
|
4-18
|
22
|
95
|
100
|
261
|
|
|
25
|
12
|
28
|
M33×2
|
105
|
68
|
3-18
|
20
|
50
|
M64×3
|
165
|
115
|
6-26
|
32
|
130
|
135
|
285
|
|
|
32
|
12.14.16
|
37
|
M42×2
|
115
|
80
|
4-18
|
22
|
50
|
M64×3
|
165
|
115
|
6-26
|
32
|
130
|
135
|
285
|
|
|
40
|
20
|
47
|
M52×2
|
165
|
115
|
6-26
|
28
|
65
|
M80×3
|
200
|
145
|
6-29
|
40
|
165
|
165
|
350
|
|
|
50
|
25
|
58
|
M64×3
|
165
|
115
|
6-26
|
32
|
80
|
M100×3
|
225
|
170
|
6-33
|
80
|
165
|
165
|
380
|
|
|
A42Y-320
|
10
|
8
|
18
|
M24×2
|
95
|
60
|
3-18
|
20
|
29
|
M42×2
|
115
|
80
|
4-18
|
22
|
95
|
100
|
261
|
|
15
|
8
|
27
|
M33×2
|
105
|
68
|
3-18
|
20
|
29
|
M42×2
|
115
|
80
|
4-18
|
22
|
95
|
100
|
261
|
|
|
20
|
10
|
30
|
M36×2
|
110
|
75
|
3-18
|
20
|
29
|
M42×2
|
115
|
80
|
4-18
|
22
|
95
|
100
|
261
|
|
|
25
|
12
|
35
|
M42×2
|
115
|
80
|
4-18
|
22
|
50
|
M64×3
|
165
|
115
|
6-26
|
32
|
130
|
135
|
285
|
|
|
32
|
12.14.16
|
41
|
M48×2
|
135
|
95
|
4-22
|
25
|
50
|
M64×3
|
165
|
115
|
6-26
|
32
|
130
|
135
|
285
|
|
|
40
|
20
|
58
|
M64×2
|
165
|
115
|
6-26
|
32
|
65
|
M80×3
|
200
|
145
|
6-29
|
40
|
165
|
115
|
350
|
|
|
50
|
25
|
70
|
M80×2
|
200
|
145
|
6-29
|
40
|
80
|
M100×3
|
225
|
170
|
6-33
|
50
|
165
|
165
|
380
|
Copyright ??溫州不銹鋼閥門生產廠家 版權所有 浙ICP備19023523號-2
全國服務電話:13250886677 ? 傳真:0577-28850989
公司地址:溫州市龍灣區濱海工業區通海2路 ? 網站地圖 ? 不銹鋼閥門廠家
溫州不銹鋼閥門公司專業生產不銹鋼閥門,氣動調節閥,減壓閥,電動閥門,對夾式蝶閥,隔膜閥,電動球閥,截止閥,電磁閥,閘閥,,角座閥,手動閥,平衡閥,法蘭管件系列,板式平焊法蘭,帯頸對焊法蘭,螺紋法蘭,帯頸平焊法蘭,整體法蘭,承插焊法蘭,松套法蘭,法蘭蓋,不銹鋼截止閥,氣動法蘭球閥,電磁隔膜閥,平衡減壓閥,調節閘閥廠家,彎頭,三通,四通,大小頭,異徑接頭,無縫管,焊管等各種管道配件的研發和生產,為公司未來努力開拓發展,歡迎來電咨詢。